Jenn-Air Electric Wall Oven W27100B Timer Repair

What is the timer/clock part number for the Jenn-Air W27100B Electric Wall Oven?

Timer part number 71002123 for Jenn-Air W27100B

The W27100B Electric Wall Oven uses timer part number 71002123.

Do you have a failed Jenn-Air W27100B control panel? Click here:

Request Appliance Timer Service

We can repair or replace your faulty Jenn-Air W27100B timer.

W27100B are also sometimes referred to using these Alternative Names/Model numbers

Maytag W27100B Electric Wall Oven, Whirlpool W27100B Electric Wall Oven

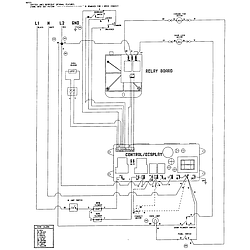
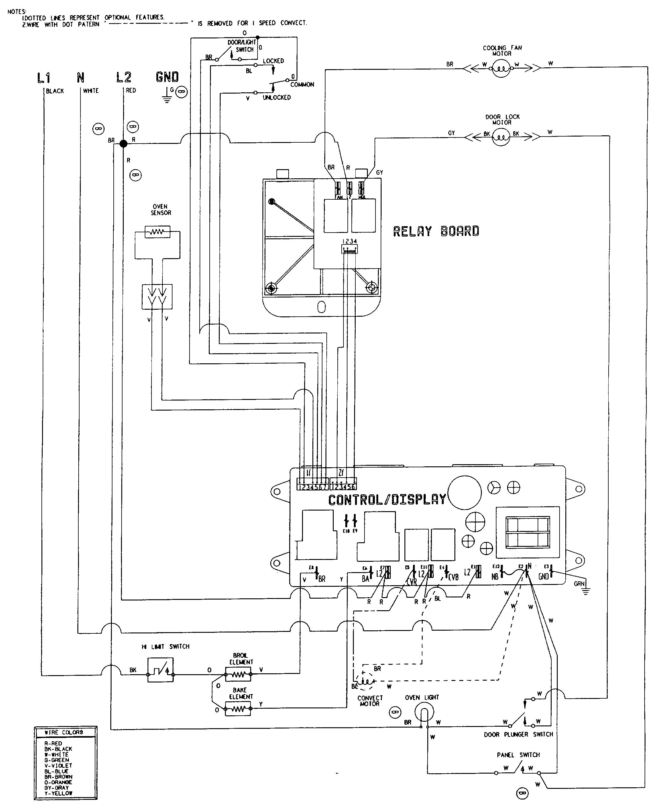
W27100B Schematic and Wiring Diagrams

Control panel Parts diagram
W27100B Electric Wall Oven Control panel Parts diagram
Internal controls Parts diagram
W27100B Electric Wall Oven Internal controls Parts diagram
Oven Parts diagram
W27100B Electric Wall Oven Oven Parts diagram
Body Parts diagram
W27100B Electric Wall Oven Body Parts diagram
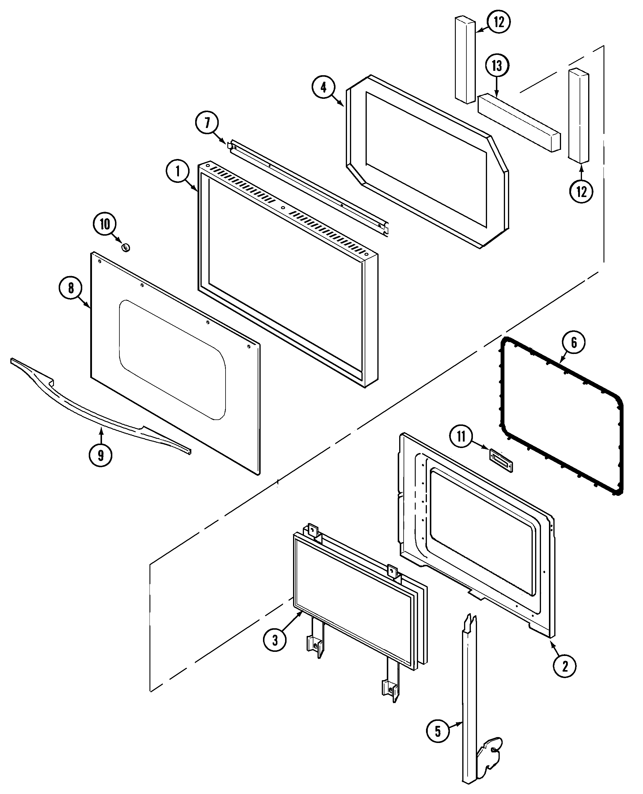
Door Parts diagram
W27100B Electric Wall Oven Door Parts diagram
Wiring information Parts diagram
W27100B Electric Wall Oven Wiring information Parts diagram

Recent Service Requests

CityProblem DescriptionResolution
Redwood City, CaliforniaOven exhibits no signs of life except for hum.
Previous inquiry 12/29/21 2:10PM Pacific
Oven failed after wide area power outage. Now no lights or anything other than low frequency hum. Service rep said likely control panel or relay. Timer failure consistent with your site page about this timer (nice touch by the way).
Repaired
Baton Rouge, LouisianaNo clock, no display, key pad won't function, no sound, power is good.Repaired
Stillwater, MinnesotaOriginally we got a F2 error. I replaced the heat sensor. The error seemed to go away, but the oven took forever to get up to temp. Then I turned on the broiler and it won't turn off. Pushing the cancel button would silence the beeping for a while, but it would again show an F2 or F3 code, and start beeping. I ended up turning of the circuit breaker. I tried to stove again yesterday and when I turned on the oven to bake, only the broiler came on.Repaired
Harper, TexasThe temperature increase presser is broken. When increasing temperature above 350 degrees, element will not work.Repaired

Common problems for Jenn-Air Electric Wall Oven W27100B Timer Repair

Are you encountering a similar problem as them? Contact us now and we will try to help you fix your W27100B timer-related problem.
Good Evening, I have a question on my washing machine [model # XXXXX] we recieved F5 first then it wet to F27. Would you kindly let me know wat it means, in my manual does not seem to show code F27. THANK YOU...
have a jenn-air 27" wall mount oven. everything works but the bake element. broil works. clock works. clock etc. o.k. i hear two clicks every few seconds like a switch is clicking on and then off. could it be the high limit switch??/
I have a W27100B. Front control panel went dead during preheat and relay (Omron G5L-UA-006072, PS2077793) is buzzing. Oven lights work, panel does not and elemnents do not heat, of course it can't be programed because of the control panel. Is relay the problem? Thanks.
I have a Maytag convection wall oven model MEW6527DDB Since my daughter did something with clock, it appears to be dead except that the digital display shows 5R5 6RTH, What I think is R could be A. It will not respond to any of the push-buttons. The oven light will not come on. The circuit breaker has not been tripped. Please help. Thank you. Michael Nesbit
We have a Model GFSS6KEXCSS, s/n ST900410. The ice maker stopped working, I have replaced the filter with the filter bypass plug. I disconnected the power and removed all the contents of the freezer and allowed the freezer compartment to warm to over 50 degrees. The feeler arm on the ice maker is in the up position and will not come down. I have turned the ice maker on and off several times. I pressed the test button on the side of the ice maker several times. The feeler arm is still up, and the ice maker isn't working. Please advise. Thanks