Maytag Electric Slide-In Range SVE47100 Timer Repair

What is the timer/clock part number for the Maytag SVE47100 Electric Slide-In Range?

Timer part number 71002331 for Maytag SVE47100

The SVE47100 Electric Slide-In Range uses timer part number 71002331.

Do you have a failed Maytag SVE47100 control panel? Click here:

Request Appliance Timer Service

We can repair or replace your faulty Maytag SVE47100 timer.

SVE47100 are also sometimes referred to using these Alternative Names/Model numbers

Whirlpool SVE47100 Electric Slide-In Range, SVE47100W, SVE47100B, SVE47100BC, SVE47100WC

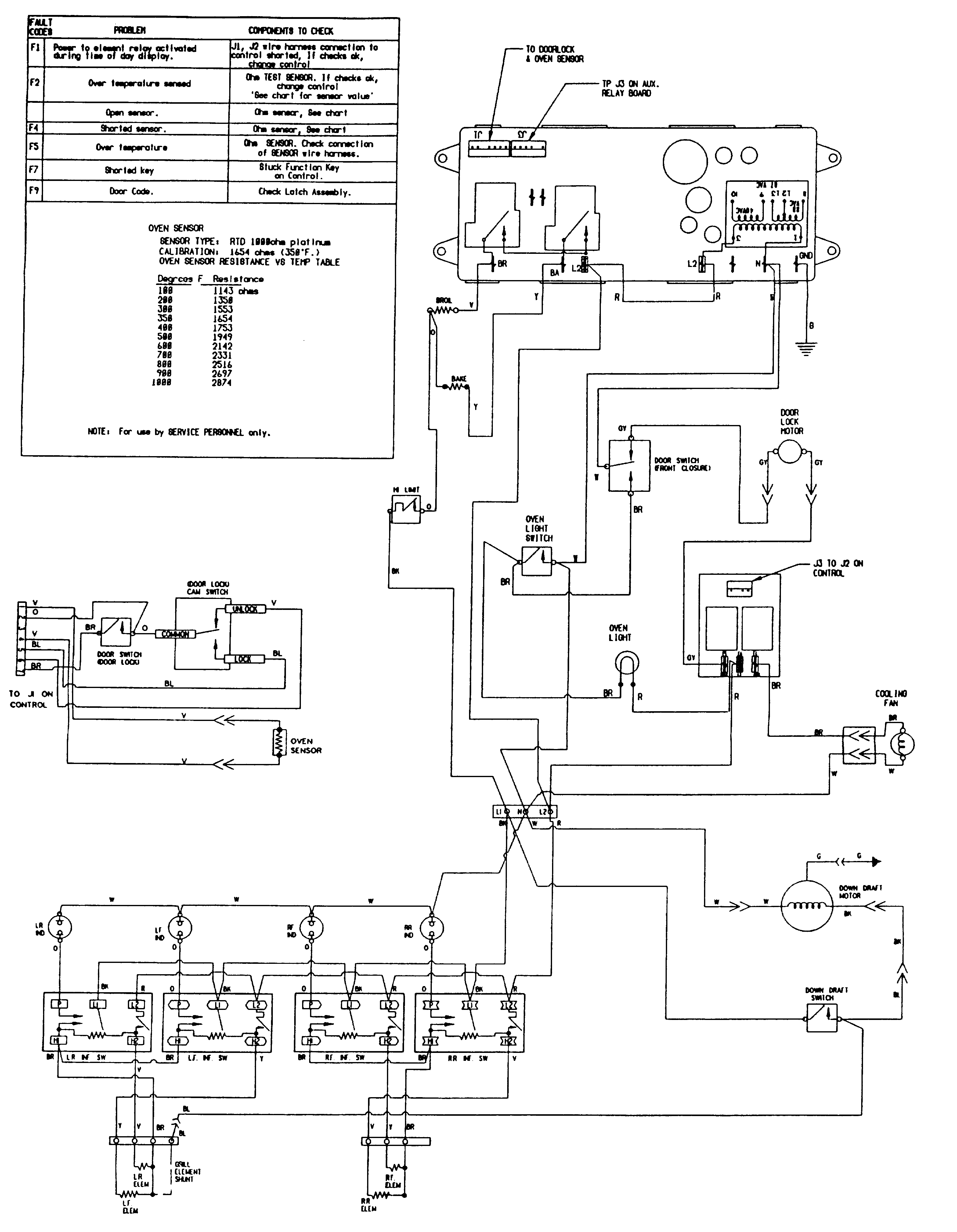
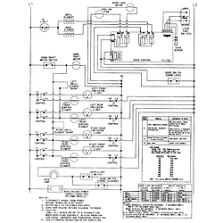
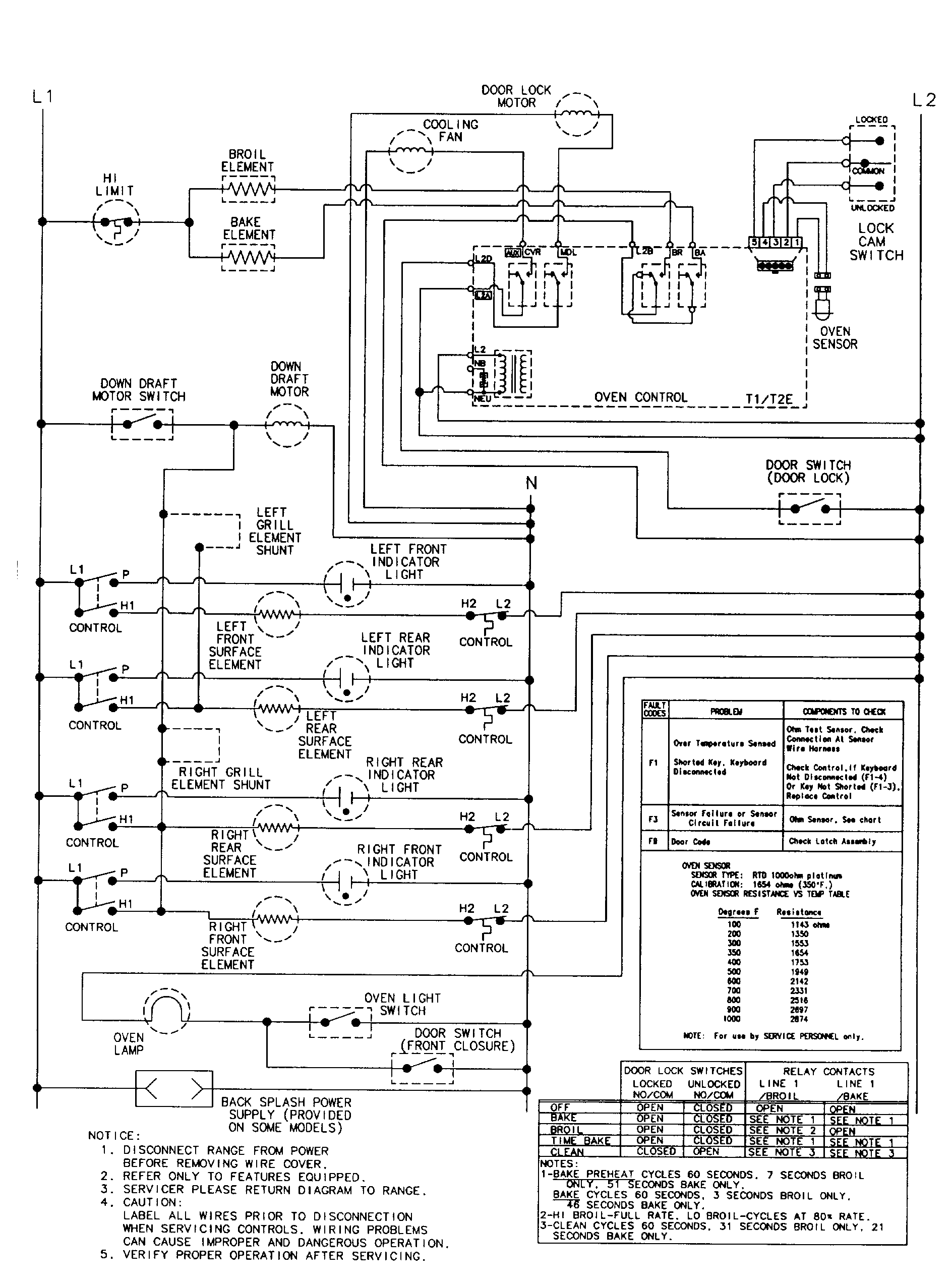
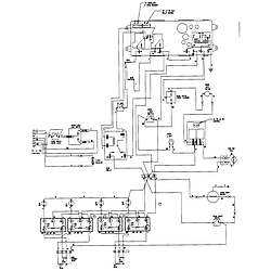
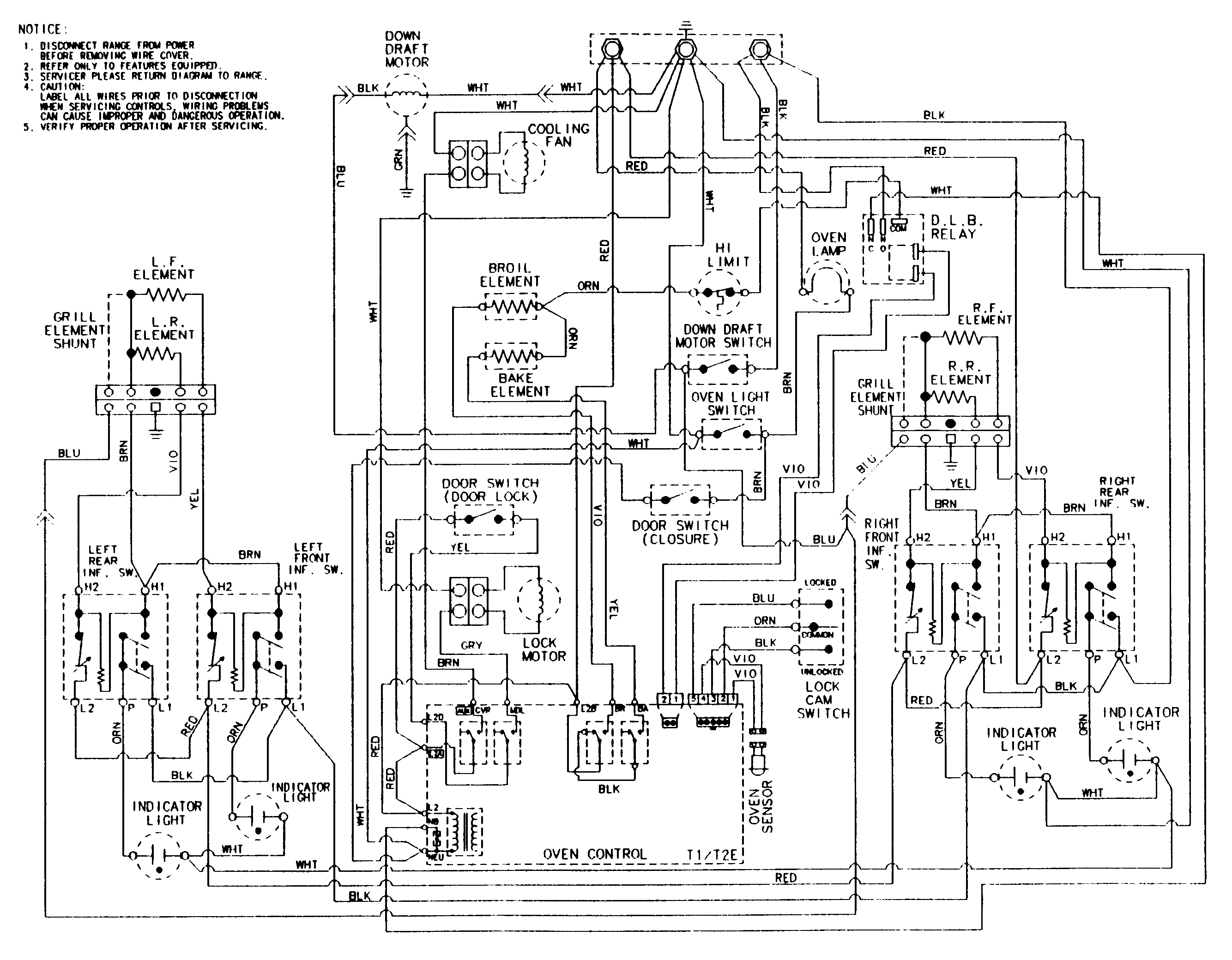
SVE47100 Schematic and Wiring Diagrams

Control panel Parts diagram
SVE47100 Electric Slide-In Range Control panel Parts diagram
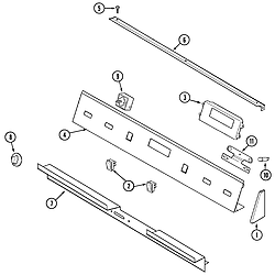
Top assembly Parts diagram
SVE47100 Electric Slide-In Range Top assembly Parts diagram
Body Parts diagram
SVE47100 Electric Slide-In Range Body Parts diagram
Oven Parts diagram
SVE47100 Electric Slide-In Range Oven Parts diagram
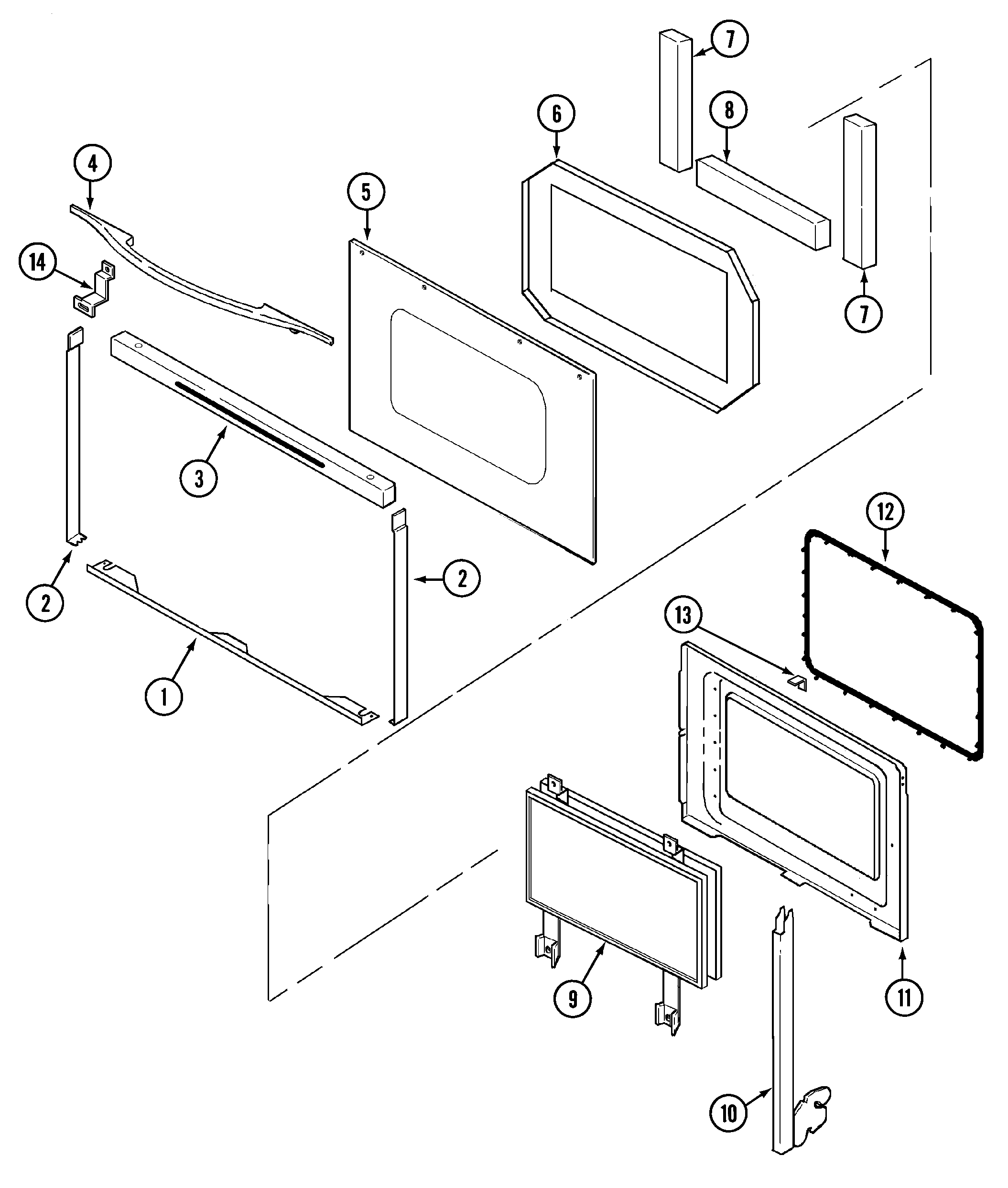
Door Parts diagram
SVE47100 Electric Slide-In Range Door Parts diagram
Access panel Parts diagram
SVE47100 Electric Slide-In Range Access panel Parts diagram
Blower assembly (plenum) Parts diagram
SVE47100 Electric Slide-In Range Blower assembly (plenum) Parts diagram
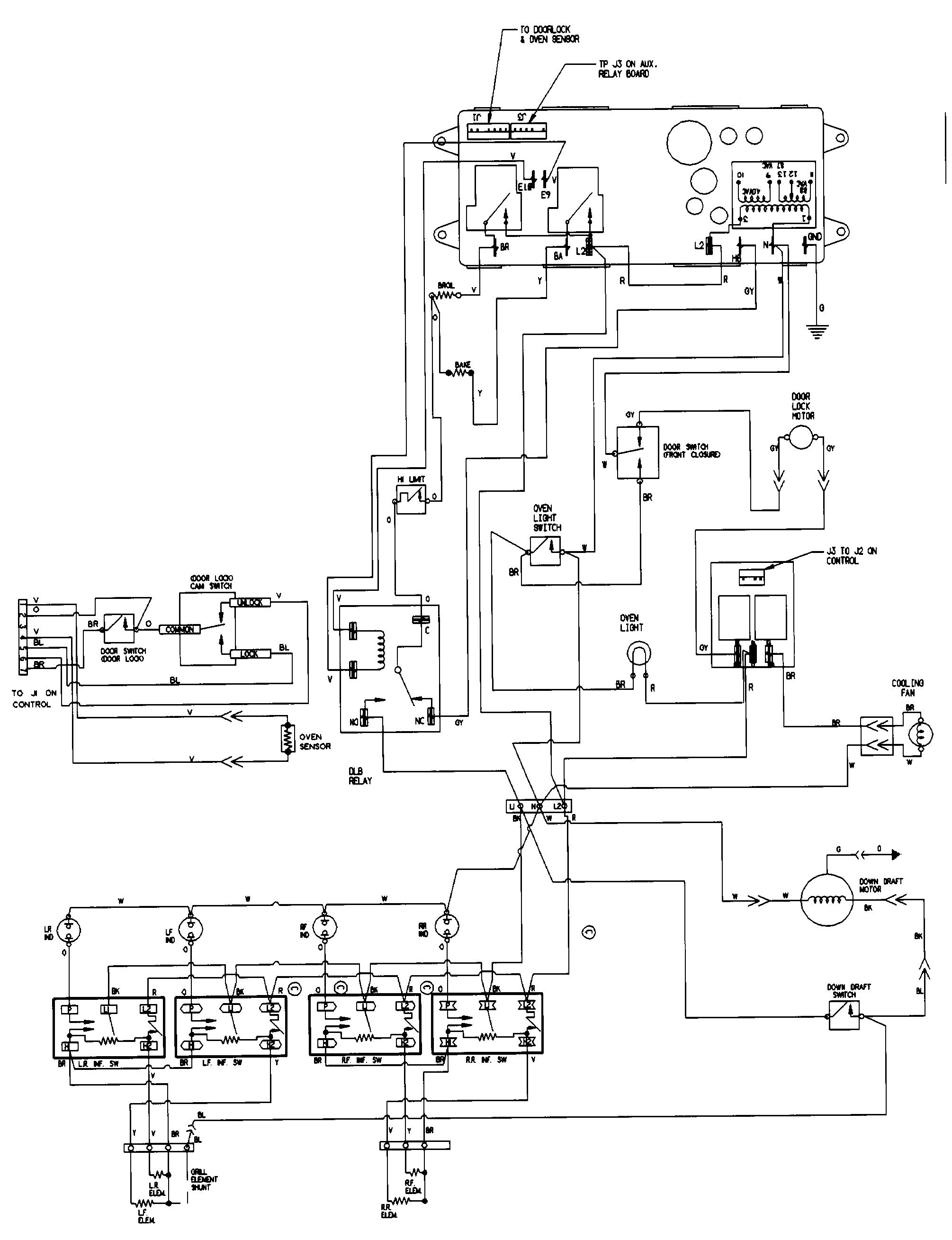
Wiring information (sve47100b/w) Parts diagram
SVE47100 Electric Slide-In Range Wiring information (sve47100b/w) Parts diagram
Wiring information (sve47100bc/wc) Parts diagram
SVE47100 Electric Slide-In Range Wiring information (sve47100bc/wc) Parts diagram
Wiring information (sve47100b/w-ser 15) Parts diagram
SVE47100 Electric Slide-In Range Wiring information (sve47100b/w-ser 15) Parts diagram
Wiring information(sve47100bc/wc ser 14) Parts diagram
SVE47100 Electric Slide-In Range Wiring information(sve47100bc/wc ser 14) Parts diagram

Recent Service Requests

CityProblem DescriptionResolution
Newkirk, OklahomaKeeps throwing codes when trying to use oven.Repaired
Chambly, QuebecWhen oven gets up to temperature we either get a beeping sound with an F3 error message or an F5 message. I tested the temp sensor prop and sensor is in the values range.Repaired
Gatineau, QuebecTotally blank ( dark) no indication of powerRepaired
Plymouth, New HampshireThe control board has failedAwaiting receipt of timer
West Kelowna, British ColumbiaTroubleshooting indicates the oven controller has failed. Everything else on the range works, just no bake or broil. Elements test okay, as does temperature probe. Appears to be a lead disconnected from one of the capacitors.Repaired
Alameda, CaliforniaDoesn't work.Beyond Repair
Ocean Shores, Washingtonthe temp will not increase, the timer will not increase, the clock will not increase.....it will decreaseAwaiting receipt of timer
Ocean Shores, Washingtoncannot get the temperature to increase, the same with timer and clock. when you turn the oven on and touch the down arrow it does start at 350 however when you touch the up arrow nothing happens. it will go down but cannot get it to increase even back where it startedAwaiting receipt of timer
YORK, MaineTimer doesn't work and can't increase temp over 350Beyond Repair
YORK, MaineTimer and up temp button do not work...Beyond Repair
YORK, MaineTimer and up temp button do not work...Beyond Repair
YORK, MaineTimer's stopped, as well as the up temp control.Beyond Repair
Fort Thomas, Kentuckywhen trying to use bake cycle the code appears and the intenal fan goes on . I can sometimes get the oven to work after repeat attempts or sometimes it stops working again then I sometimes can restart the oven to finish cooking.Repaired
Jackson Center, OhioNot sure heating correctly. By the time we used oven thermometer, it wouldn't heat at all.Awaiting receipt of timer
LEBANON, TennesseeBaking element won't work. Was told it is the circuit board.Awaiting receipt of timer
LEBANON, TennesseeBaking element won't work. Was told it is the circuit board.Awaiting receipt of timer
Lakeport, CaliforniaOven
does not work
Beyond Repair
Lakeport, CaliforniaOven does not workBeyond Repair
Bend, OregonWhen oven gets up to temperature will begin beeping with an F3 error message or an F5 error code. I have replaced the temperature sensor and still have the same problem.Repaired
Thomson, GeorgiaNot WorkingAwaiting receipt of timer

Common problems for Maytag Electric Slide-In Range SVE47100 Timer Repair

Are you encountering a similar problem as them? Contact us now and we will try to help you fix your SVE47100 timer-related problem.
I have a JennAire model # SVE47100W with an F9 message. What do I do?
Oven door falls open and will not close tight on my Jenn-air Single oven Model #SVE47100w
Jenn Air Oven - SVE47100W - removed door to replace glass, gasket, light switch. Replaced door. Getting F9 error- oven will not heat; broiler will not heat. When looking up F9 error on internet indicated was door lock switch problem or ERC problem. I suspect I don't have a door switch connected, but where is it?
sve47100 oven doesn't heat Jenn Air SVE47100B was in the house when we bought it two years ago. On Christmas day when when we were cooking the ham we heard a pop. The clock and digital control was off and the bake element looked as though it was arcing from near the back (not the connections or against the wall, but along the rear section of the actual element). The range top burners were still operable. We unplugged it and the arcing stopped on the bake element, but the element was broken. I replaced the bake element and the clock control (part number 71002331) with new parts from a local supplier. It all fits back together (did lots of surfing and phoning). Put the power back on and the clock comes on, but when I turn on the bake or the broil, the elements in the oven don't get hot. The control unit will click as though it is trying to heat, and the temperature indicator doesn't rise above 100 degrees, the lowest number that it can register (as soon as you press "bake," it automatica
Oven light won't turn off The oven light on my Jenn-Air SVE47100b slide-in oven is on and will not turn off. We have checked the door, and it is closing properly. The light will not go off even when we push the button inside the door by hand. We have tried unplugging it, and the light comes on as soon as we plug it back it. Any suggestions?
My wife cleaned our oven yesterday. Now we cannot open it. The lever appears locked and I see no easy to grasp instructions. It is an older model and we are renting this home. Any help would be appreciated.
OVEN WILL NOT CLEAN JENN-AIR SVE47100B BROILER WILL NOT WORK EITHER. OVEN WILL NOT CLEAN. DOOR LOCKS CLEAN LIGHTS UP, FAN COMES ON BUT NO HEAT.
This is a duplicate post I forgot the model number on the first post. This is a dual fuel gas top electric oven model. I believe I have a problem with a relay. Every thing seems to be working properly on the clock and display. When you select bake, broil convect bake etc. it shows on the display and the temperature selected also shows up. The display then switches to preheat showing 100 but does not start to heat. I can hear a slight sound like a hum/whistle that comes on approx 15 seconds then goes off for approx 5 seconds and keeps repeating this sequence. The sound seems to be coming from the back side of the oven near the top. The last couple weeks is when it started acting up. Somtimes you could only get it to heat by selecting broil. Other times convect bake wouln't work but bake would and then if you switched it to convect after it started to heat with the bake setting it would continue to work with the convect bake the rest of the cooking time. I would appreciate any advice so
My oven controls seem to be working but the LED clock is blank. How hard is it to replace the clock on the Jenn-Air SVD48600. Also the cooling fan runs shortly after the oven is turned on and stays running long after the oven is off. I suspect a thermal switch is failed. can anyone help and advise.
The Jenn-Air emits an alarm with FC flashing. The only way to stop the alarm from returning is to cut all electric power, then restore. Help please.
Sve47100 oven doesn't heat Jenn Air SVE47100B was in the house when we bought it two years ago. On Christmas day when when we were cooking the ham we heard a pop. The clock and digital control was off and the bake element looked as though it was arcing from near the back (not the connections or against the wall, but along the rear section of the actual element). The range top burners were still operable. We unplugged it and the arcing stopped on the bake element, but the element was broken. I replaced the bake element and the clock control (part number 71002331) with new parts from a local supplier. It all fits back together (did lots of surfing and phoning). Put the power back on and the clock comes on, but when I turn on the bake or the broil, the elements in the oven don't get hot. The control unit will click as though it is trying to heat, and the temperature indicator doesn't rise above 100 degrees, the lowest number that it can register (as soon as you press "bake," it automatica
i have a sve47100 jenn-air grill oven displaying f1 code on clock window grill&burners work fine oven does not clock &time doesnt work either. if you push cancell button f1 clears then comes back on about 15 sec. later and beeps
Hi I have a Jenn Air SVE47100. The control panel seems to be locked completely. I cannot change the time, use the oven, nothing. Any suggestions before I call in a technician?
I ordered a Jenn-Air element B for my oven...model SVE47100. The element arrived and this morning I installed it. It was part number 71002680. One problem was immediate, one of the small legs on the bottom of the element had come off. So, after installing it I simply set the leg beneath the element in it proper position. It worked...so far. Then came the next problem. The element is hotter than the old one. Set at 350 degrees, then checking the temp by changing the setting is discovered it was already at 375-380 degrees. Doing it again, setting it at 405 degrees I discovered it was running at 43435 degrees. I have called customer service but was told there was no guarantee, but the male I ordered from had said there was a 90 day warranty...SO IT GOES. I'm ON THE LINE AWAITING THE PARTS DEPARTMENT TO ANSWER...they probably won't.
I have a jenn-air sve47100 electric range. When I turn on one of the surface burners, the other one goes on, too, and vice-versa. Is it a faulty swtich(es)? Please advise! Thanks
My Jenn-Air Model SVE47100 last night experienced a catastrophic failure of the lower heating element. When turning the oven to bake at 390oF the heating element melted on the left side inline with the door opening. The element then began to burn and melt and throw off molten metal not unlike a sparkler. The element then began to melt moving from left to right. The rate of the high temperature melting moved at a rate of about 1” every couple of minutes. The rest of the right side of the element continued to glow red. Of course we immediately turned off the oven but the element continued to burn and melt. Eventually I was able to stop the element from burning into the back of the oven by flipping off the outside circuit breaker. Had the element continued to burn we were convinced that it would cause a fire in the wall directly behind the oven. This oven is 12 years old; however, this type of failure could have had tragic consequences. I took pictures of the ele
Jenn-Air oven model #SVE47100 - Performed the self cleaning cycle. After it completed, the door was locked shut and the code "F1" appears on the digital screen. Looked at the manual and it recommended to call a service tech.
My Jenn-Air Model SVE47100 oven temperature runs much lower than it reads -- even though I've followed the manual directions for adjusting the temperature and adjusted it up the full 35 degrees that it allows. Still, preheating to 350 only registers 325 on an oven thermometer and baking anything is a guessing game that I mostly lose. Any suggestions?
i have a jen air electric sev471oob i replaced the heating element lower and the thermostat some times the oven works and some times not do i need to change the cotrol pannal
Hi, While moving the door glass shattered on my Jenn air oven. The door has been discontinued and is no longer available. What can I do? Do you have specs on the glass dimensions ? The model number is XXXXX serial number 15667804UQ . The part number is XXXXX I will also need side trim for the door 71002082.
Self cleaning Jenn-Air oven - Model # XXXXX Serial # XXXXX Tried to clean oven.... door would not lock after several tries... then it did lock by making gear locking noise..... then F9 appears and we can not get the door to unlock. We have unplugged and hit the cancel button many times.... ????? Is there anything we can do, if not can you recommend a repair person in our area - Oak Island, NC 28465
Hi, I have trying to solve the problem with my electric Jenn air oven. Had the F1 error, replaced the ERC.....still had it.....called in a technician. He said that we needed to replace the power relay board. Bought that. Pulled out the oven, it doesn't have that part on it. I unplugged the oven temp. sensor. F1 doesn't come on until I turn on the oven and then f3 comes on. The fan continually runs when the power is turned on to the oven....any thoughts?
can I order a new door for a jenn air sve47100b as I broke the front glass 71002088 in the door and it is discontinue
my jenn air model (sve47100B) oven will not heat. When you press broil and F3 code comes up and the cooling fan stays on all the time.
When I turn the oven or the broiler on on my Jenn Air SVE47100B range, the control panel appears to be working fine.. However neither the oven or broiler turns on. The panel will say the oven is 100 degrees then stop blinking.
I have model no. sve47100b Jenn Air, the bottom heating element went bad so I replaced it now the computer board [ clock, clock, temp] doesn't come on, whats up? Thanks, Ned
Jenn Air SVE47100B was in the house when we bought it two years ago. On Christmas day when when we were cooking the ham we heard a pop. The clock and digital control was off and the bake element looked as though it was arcing from near the back (not the connections or against the wall, but along the rear section of the actual element). The range top burners were still operable. We unplugged it and the arcing stopped on the bake element, but the element was broken. I replaced the bake element and the clock control (part number 71002331) with new parts from a local supplier. It all fits back together (did lots of surfing and phoning). Put the power back on and the clock comes on, but when I turn on the bake or the broil, the elements in the oven don't get hot. The control unit will click as though it is trying to heat, and the temperature indicator doesn't rise above 100 degrees, the lowest number that it can register (as soon as you press "bake," it automatically registers "100" regardl
Electronic Display The display on our Jenn-Air oven (SVE47600B) has dimmed to where we cannot read the display. Occassionally we can just barely read it but mostlt not. I replaced the electronic clock board after the control paneled dimmed to nothing. Now the fan and oven light will not go off and the buttons on the front don't work which control the oven.
jenn-air oven model SVE47100 keeps displaying F9 then will go into lock mode. What can we do because we have guests arriving in 2 hours. Is there a quick or temporary fix?
An alarm went off last night and it was flashing F7 I pushed the stop cancel button but 30 seconds later it went off again I did this many times. Finally unpluged it
Oven quits after it warms up and clock dies for a few seconds.
clock on Model F120 range Serial 53031577 The clock doesn't work. Therefore I can't use the self cleaning. Can I bypass the clock/clock to clean the oven?
Jenn Air SVE47100W After Self Cleaning, door remains locked and code F3 Thank you.
I have a 1998 Jenn-aire Model SVE47100W oven. It fails intermittently and displays code "F2". I called the Jenn-aire people; they were unable to tell me what the code means (other than that it has something to do with electrical problems). What does it mean, and is there some intelligent way to perform diagnostics on this intermittent problem?
Jenn air SVE47100W slide in electric oven downdraft not working. Switch makes humming noise when turned on. We cleaned vents and blower parts.
Jenn Aire 30" Slide-in oven Model Number SVE47100W Display Doesn't light. Have turned off power and tried to reset. Still doesn't light up. Is it worth fixing or should I replace? Bill
Hi - I have a Jenn Air Model SVE47100W oven. It was purchased new in 1999. Today we turned on the self clean. Before time ran out, the cycle stopped and shows a message "F1". The fan stays on. I tried unplugging, but to no avail. Any ideas?
I have a Jenn-Air sve47100w - the F9 error code is on the panel. I think it's the door sensor on the top right corner (actually I can see it's borken). I'm having a hard time accessing the area to replace it. Do I have to remove the oven box?