Thermador Drop-In Electric Range RED30V Timer Repair

What is the timer/clock part number for the Thermador RED30V Drop-In Electric Range?

Timer part number 486752 for Thermador RED30V

The RED30V Drop-In Electric Range uses timer part number 486752.

Do you have a failed Thermador RED30V control panel? Click here:

Request Appliance Timer Service

We can repair or replace your faulty Thermador RED30V timer.

RED30V are also sometimes referred to using these Alternative Names/Model numbers

Bosch RED30V Drop-In Electric Range, RED30VQB (9707 & UP), RED30VQW (9708 & UP), RED30VQ, RED30VQRS (9708 & UP), RED30VQRS(PRIOR-9708), RED30VQB(PRIOR-9707), RED30VQW(PRIOR-9708)

RED30V Schematic and Wiring Diagrams

Maintop component Parts diagram
RED30V Drop-In Electric Range Maintop component Parts diagram
Burner box assembly Parts diagram
RED30V Drop-In Electric Range Burner box assembly Parts diagram
Drop-in Parts diagram
RED30V Drop-In Electric Range Drop-in Parts diagram
Snorket assembly Parts diagram
RED30V Drop-In Electric Range Snorket assembly Parts diagram
Base assembly Parts diagram
RED30V Drop-In Electric Range Base assembly Parts diagram
Main oven liner and module Parts diagram
RED30V Drop-In Electric Range Main oven liner and module Parts diagram
Base with toe kick red30vq Parts diagram
RED30V Drop-In Electric Range Base with toe kick red30vq Parts diagram
Storage drawer and base Parts diagram
RED30V Drop-In Electric Range Storage drawer and base Parts diagram
Main oven door assembly Parts diagram
RED30V Drop-In Electric Range Main oven door assembly Parts diagram
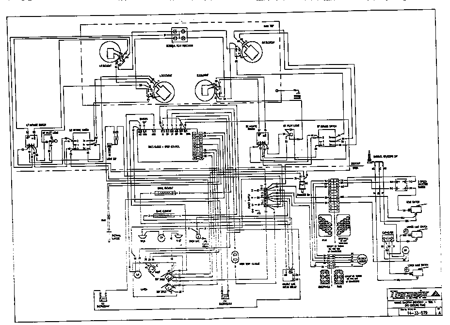
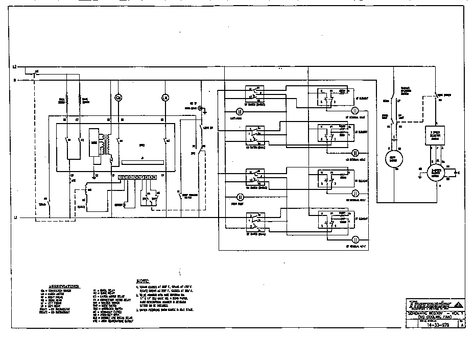
Wiring diagram Parts diagram
RED30V Drop-In Electric Range Wiring diagram Parts diagram
Schematic Parts diagram
RED30V Drop-In Electric Range Schematic Parts diagram

Recent Service Requests

CityProblem DescriptionResolution
Huntington Beach, CaliforniaControl panel LED is getting very dim. Everything else seems to be working fine.Awaiting receipt of timer
San Jose, CaliforniaDim DisplayRepaired
Lake Tapps, WashingtonVery dim display. I need a replacement ASAP, as I’m selling my home. So if you have a new or reconditioned unit that’s fine too if the repair on this one would take awhile with shipping etc. closing is July 21st and it needs to be installed no later than 3 days prior.Repaired
CALGARY, Albertadim display, bake works intermittentlyRepaired
Appling, GeorgiaBake element will get warm but will not get to operating temperature. Broil element works. Cooktop works. Called and spoke to Howard; checked resistance on bake element; 21 ohms; he said relay on timer bad. Sending in for repair. Please call if not repairable.
Lee Fullbright 706-664-5145
Repaired
Manassas, VirginiaDisplay problems. Time/oven temp display is so dim we cannot see it. Otherwise unit works o.k.Repaired
Calgary, AlbertaBroiler comes on when bake function selected. Temp display is very dim.Repaired
Sainte-marguerite du lac Masson, QuebecNumbers fadingRepaired
Elm Grove, Village of, WisconsinYou can see the time, but you can not see the temperature setting. The time is illuminated in white and the temperature is illuminated in a faint red which can not be read. Will this part give us the temperature control information irf repaired or replaced?Repaired
Baie D'Urfe, QuebecOven Beeping.
Display shows F1 error code.
Turning power off and on again did not solve the problem.
Repaired
GAFFNEY, South Carolinabaking element not workingAwaiting receipt of timer
Saint-Jean-Port-joli, QuebecVery hard to see numbersAwaiting receipt of timer
Bellingham, WashingtonThe oven relay does not work. It turns on the broiler after heating to 350 for awhile. Sometimes the broiler works and sometimes not. Also the screen that shows the temperature is not lit very well. Also do you have a replacement switch for the left element? Mine is broken off. I have the knob.Repaired
California, MarylandBaking element does not heat. Replaced element, but did not correct the issue. Broiler element works. Repairman says I need a new timer.Replaced with reconditioned timer
Bothell, Washingtonunit has cook 'N' vent ventilation system, and convection cooking, Clean button would not cancel and oven would over heat, display was dimAwaiting receipt of timer
Durham, North CarolinaDim display and will not show oven temp. At allAwaiting receipt of timer
Alpharetta, GeorgiaI have an oven controller and the LCD is not working. It only faintly shows the time. The over use to turn on and you could click the buttons to increase the temp but there was no display - we just guess at the temp. Yesterday it would not beep or increase temp it just beeped and I believe it showed an error of F1 and the only way to turn it off was to click the "CLock" button. So the issues are multiple - If there is a new one, reconditioned one or repair I am interested in what every is available. I hope my part number is rightAwaiting receipt of timer
martinez, Californiaoven will broil but only heat to 200 degrees...have replaced the control panel twice before :( display/timer still works-no fault code.Awaiting receipt of timer
Prescott, ArizonaDisplay is unreadable.Repaired
Vancouver, British Columbia1) Display has been dim for a long time.
2) a month ago, broiler stopped working
3) two days ago, oven set to 375, but oven heated up much higher, smell was like self clean. Got F1 message
Repaired

Common problems for Thermador Drop-In Electric Range RED30V Timer Repair

Are you encountering a similar problem as them? Contact us now and we will try to help you fix your RED30V timer-related problem.
my JENN_AIR MODEL WW27430B CONTROL DISPLAY IS EXTREMLY DIM. ALL THE FUNCTIONS APPEAR TO WORK. WHAT IS THE MOST LIKELY CAUSE?
Thermador range cook'n'vent RED30V retractable vent will not raise. The vent has been left in UP position for months without lowering it once, and just today it was lowered and it went down fine but it will not come back up. The power is certainly connected because the range top, the oven and even the blower are all working. Yes, the blower is working even though it's in the lowered position, so perhaps the range is not recognizing the vent is in lower position.
I have a Thermador range/oven model RED30V with cook 'n vent downdraft vent and need to replace the up/down push button, which makes the vent top come up or retract behind the range top and which was broken off. I suspect I have to replace the entire assembly, which from online catalogs I see includes the up/down push button above a unit with three wires that link below the assembly unit to other electrical components. Is this something I can replace on my own (am fairly handy with replacing light fixtures) or does it need to be installed by an expert? If you think I can do it myself, anything I should be careful about or should it be straightforward? Thank you.
I have a RED30V 30 inch built in oven. It's about 5 years old. Yesterday the oven baking element stopped working while cooking a roast. The grill element works fine and it did go through self cleaning cycle without problem. What should I do next?
I have a Thermador RED30V oven with an electric glass cooktop. One burner stopped regulating temprature, at the lowest setting it is full on. Could the problem be in the knob, or has the sensing element in the burner failed? Any tips on replacing said burner are greatly appreciated
I have a Thermador RED30V oven and want to replace the button switch on the cook in'vent (UCV36A?). I would like to know how to do it and to order the part. Thank you.
i need to know what color, and what wires do what off the back off the ignition key are. i need to know what ones are what and the color. thanks mike 2003 vw jetta 1.8t 5 spd
Hi, I drive a VW Passat B5.5 1.9 TDI (Red I) 05' Model - Was Driving on a smooth road last Thursday evening when the Air-Bag Warning light came on and has stayed on. It happened before when it was under warranty and I was told it was a sensor beneath the rear seat. Have noticed however a rattle in the passenger seat (Seems to be something solid in the seat like possibly a 300mmx200mmx10mm panel that's loose). I know there are a number of sensors around the car so I brought it to the Main Dealer today who was ever so unhelpful. I've got it booked in but I dont want to take an afternoon off work next Friday for a loose connection. Any suggestions?
2000 VW Beetle, 1.8L Turbo - Red Engine Temp light flashes and beeps but engine temp is not overheated. Resevoir is full, replaced temp sensor at rear of engine. Turn ignition switch off and restart and light will go out for a minute or so and then come back on. A/C compressor goes off when temp light come on but does not come back on when light goes out, compressor eventually will come back on.
Car temp gauge goes to red after 30 to 40 miles. Mondeo 2ltr auto 2002. Just been serviced.oil changed and coolent flushed. Left running for 30 mins in garage and no sign of fault. After a 30 mile run it heats up again. Could it be a water pump?
2000 VW beetle 2.0 -need the layout of fuses I am not able to get odbcII reader to work
My 1987 vanagon waterboxer engine was recently rebuilt. Following the rebuild, The oil pressure light/buzzer have come on intermittently when the car deaccelerates from freeway speeds to a stop. During the last two months The mechanic has tried ALL remedies to fix it to no avail. I told him I wouldn't pay him until this issue was resolved. The day after this he told me he had fixed the car and sure enough No buzzer or red light, However I also noticed that the seat belt buzzer which ordinarily went off when I put keys in ignition and opened the car door, now no longer functions. Are the two areas connected? Could he have disabled something to make the oilpressure warning go off that also made the seat belt buzzer not function? Driving the car from California to the East coast and want to be sure my rebuild is good.
My 2003 New beetle with 23k miles showed a red flashing hot engine light as I was driving last night. I stoped for about ten minutes and when i rurned the car on the check coolant light came on and again the flashing lihot engine light showed up. I checked the coolant level and it is fine , it is also red, what is the issue?
My 2004 VW Jetta GLS has the red thermometer light and chime come on when the car is started. The temperature gauge slowly moves up then stops right in the middle of the oven. Is this an indicator that the water pump should be replaced, or something else (or just an annoying electrical glitch) ?
I have a thermador RED30VQ 30" elec drop in with vent. The switch that raises and lowers the vent burned out. I replaced the switch but the sheath that surrounded the cabling where it goes up/down inside the vent shroud is torn. I need to replace this to have the vent operate smoothly and not get stuck. I can't find the right part number to order it.
My oven is blinking (-F 1_) and beeping, the model is RED30VRS, and the serial number is XXXXX 3 02(NNN) NNN-NNNN00053. We have never seen this before. What should we do. Turned the power off for ten minutes and it still does the same thing.
Cook 'n Vent Downdraft Up/Down Mechanism Replacing My Thermador RED30V glass top range/oven has a Cook 'n Vent downdraft vent, which retracts when not in use. The up/down push switch broke off, and I assume I have to replace the entire mechanism, including the electrical cords below the main component. Is this something a handy person should attempt? I took some screws out to look to determine if the mechanism was just the push switch or more and decided after seeing the relay cords that I wanted to ask advice before venturing further. I can order the part online, but did not want to go ahead without finding out if it is as straightforward as it looks. Thank you for any advice.