|
|||||||||||||||||||||||||||||||||||||||||||||||||||
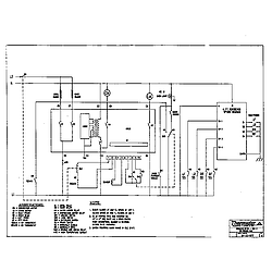
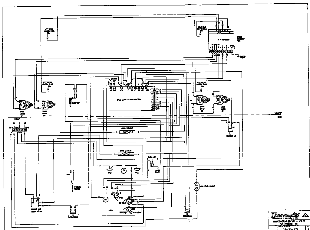
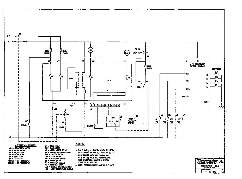
Thermador Freestanding Dual Fuel Range RDF30QB Timer RepairWhat is the timer/clock part number for the Thermador RDF30QB Freestanding Dual Fuel Range?![]() The RDF30QB Freestanding Dual Fuel Range uses timer part number 486752. Do you have a failed Thermador RDF30QB control panel? Click here: We can repair or replace your faulty Thermador RDF30QB timer. RDF30QB are also sometimes referred to using these Alternative Names/Model numbersBosch RDF30QB Freestanding Dual Fuel Range, RDF30QB (9708 & UP), RDF30QB(PRIOR-9708) RDF30QB Schematic and Wiring DiagramsRecent Service Requests
Common problems for Thermador Freestanding Dual Fuel Range RDF30QB Timer RepairAre you encountering a similar problem as them? Contact us now and we will try to help you fix your RDF30QB timer-related problem. I have a thermador range model # XXXXX I cannot set the oven temperature. This started after we changed the time on Sunday morning. Every time we turn the oven on it goes to off. The clock works fine. I have a Thermador oven model RDF30QB where the bake element did not get hot. I replaced it with a new one and that didnt work either. Could it be the thermostat or something else? The broiler works fine though. The oven in my Thermador RDF30QB won't heat up. I had a repair man in who said it was in the electronic control board 486752, I sent it to Core Centric Solutions. It was repair and the repair man returned to my house and installed the control board. The oven still won't heat up. He told to send it back to Core Centric and it came back a second time. And it still won't heat up. If I attach the wire for the for the broiler to the sensor for the oven the oven will heat up, but because it is the broiler I can't control the temperature. If I attach the oven wire to the broiler sensor the broiler won't come on. What should I try now? How can I get the oven to heat up? I have already paid the repair man $225 and with the cost to Core Centric and the shipping I am $375 into a 16 year old range. I don't want to give any more money to the repair guy and I would like to fix this one myself and save up for a new oven. Thank you in advance for your response. |
|||||||||||||||||||||||||||||||||||||||||||||||||||
|
|||||||||||||||||||||||||||||||||||||||||||||||||||