Frigidaire Gas Range PLGF389ACA Timer Repair

What is the timer/clock part number for the Frigidaire PLGF389ACA Gas Range?

Timer part number 316207603 for Frigidaire PLGF389ACA

The PLGF389ACA Gas Range uses timer part number 316207603.

Do you have a failed Frigidaire PLGF389ACA control panel? Click here:

Request Appliance Timer Service

We can repair or replace your faulty Frigidaire PLGF389ACA timer.

PLGF389ACA are also sometimes referred to using these Alternative Names/Model numbers

Electrolux PLGF389ACA Gas Range

PLGF389ACA Schematic and Wiring Diagrams

Backguard Parts diagram
PLGF389ACA Gas Range Backguard Parts diagram
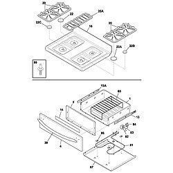
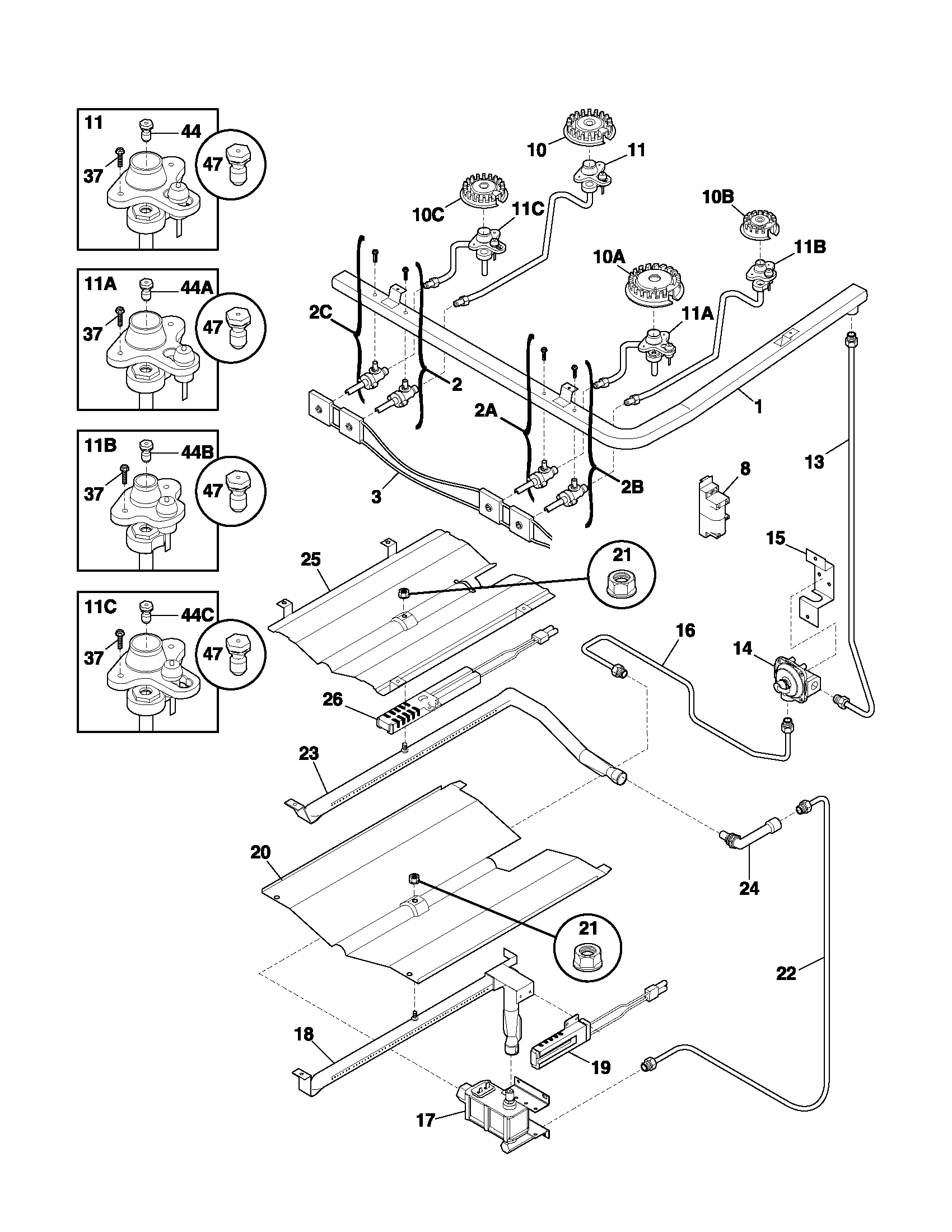
Burner Parts diagram
PLGF389ACA Gas Range Burner Parts diagram
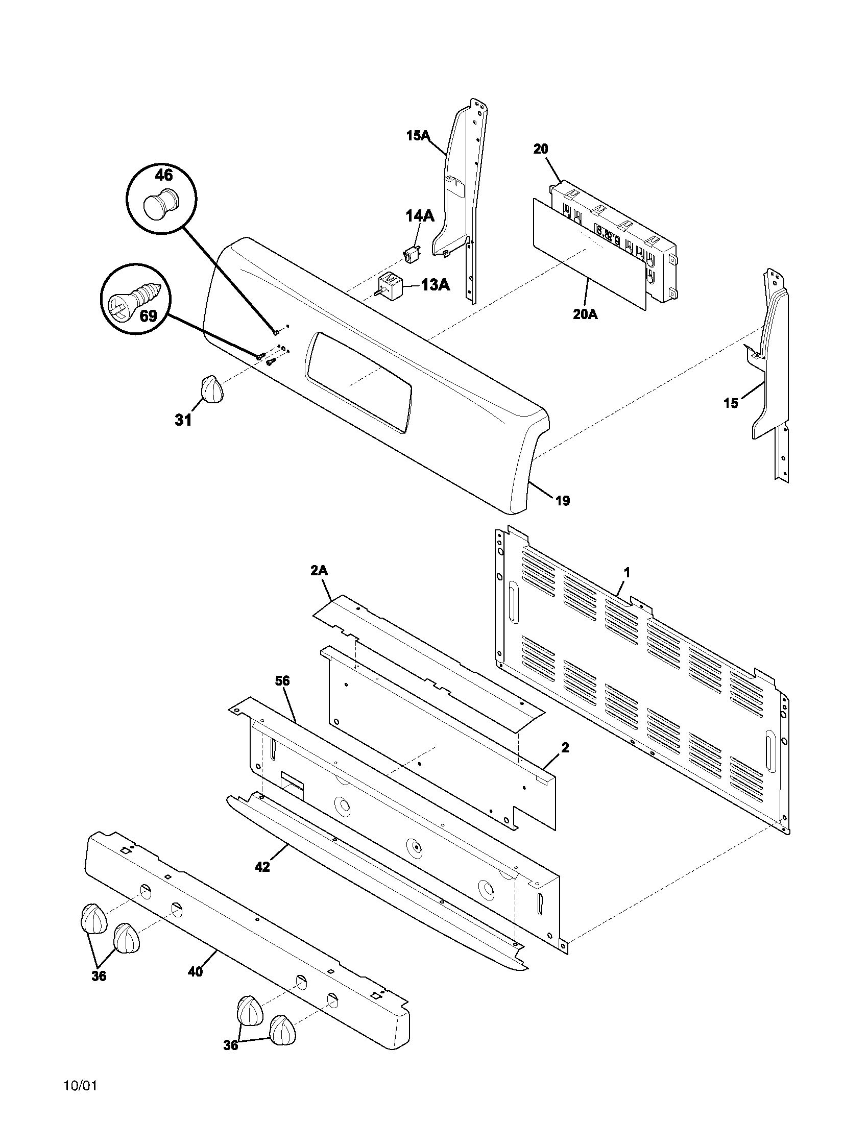
Body Parts diagram
PLGF389ACA Gas Range Body Parts diagram
Top/drawer Parts diagram
PLGF389ACA Gas Range Top/drawer Parts diagram
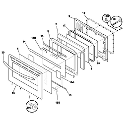
Door Parts diagram
PLGF389ACA Gas Range Door Parts diagram
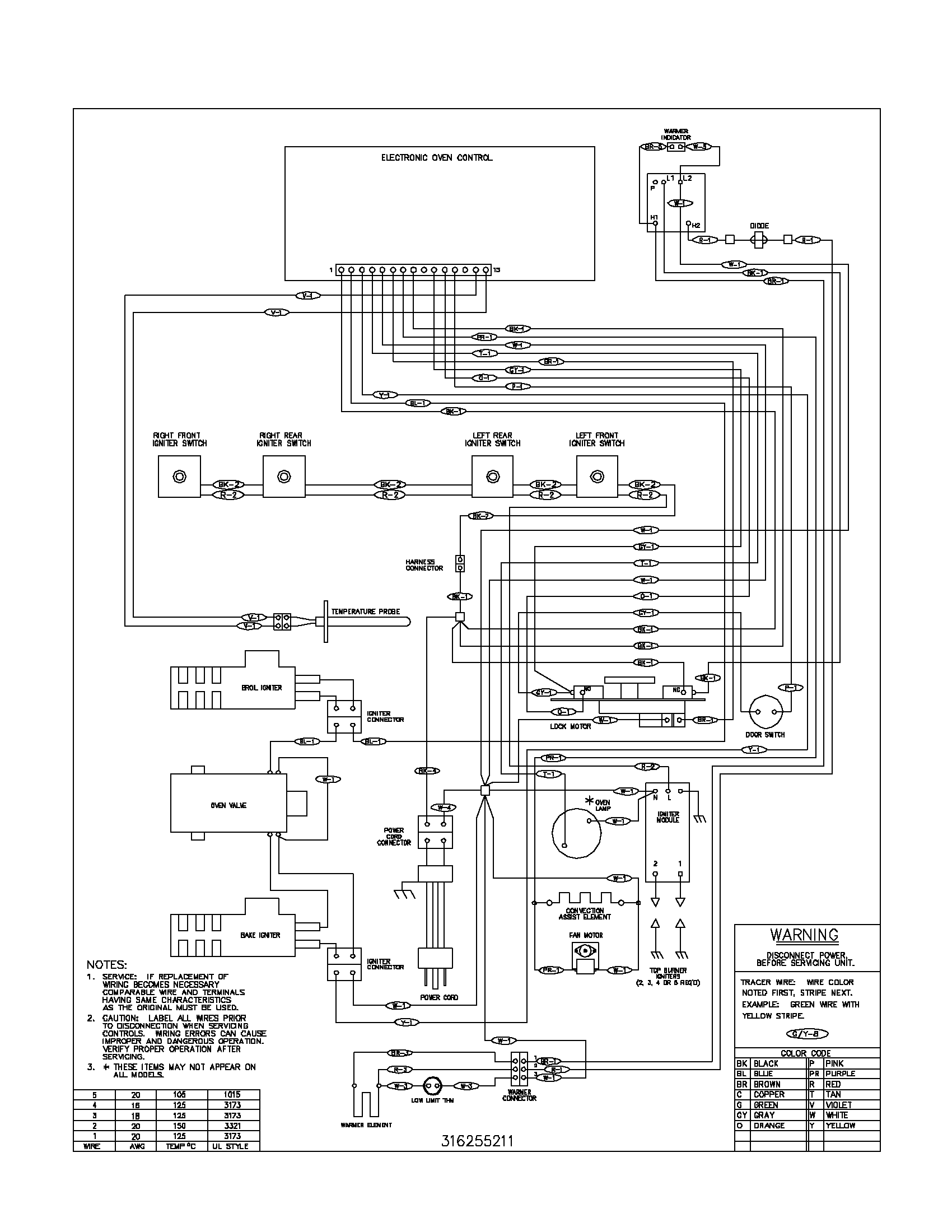
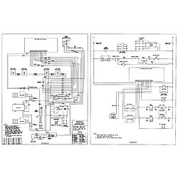
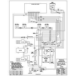
Wiring diagram Parts diagram
PLGF389ACA Gas Range Wiring diagram Parts diagram
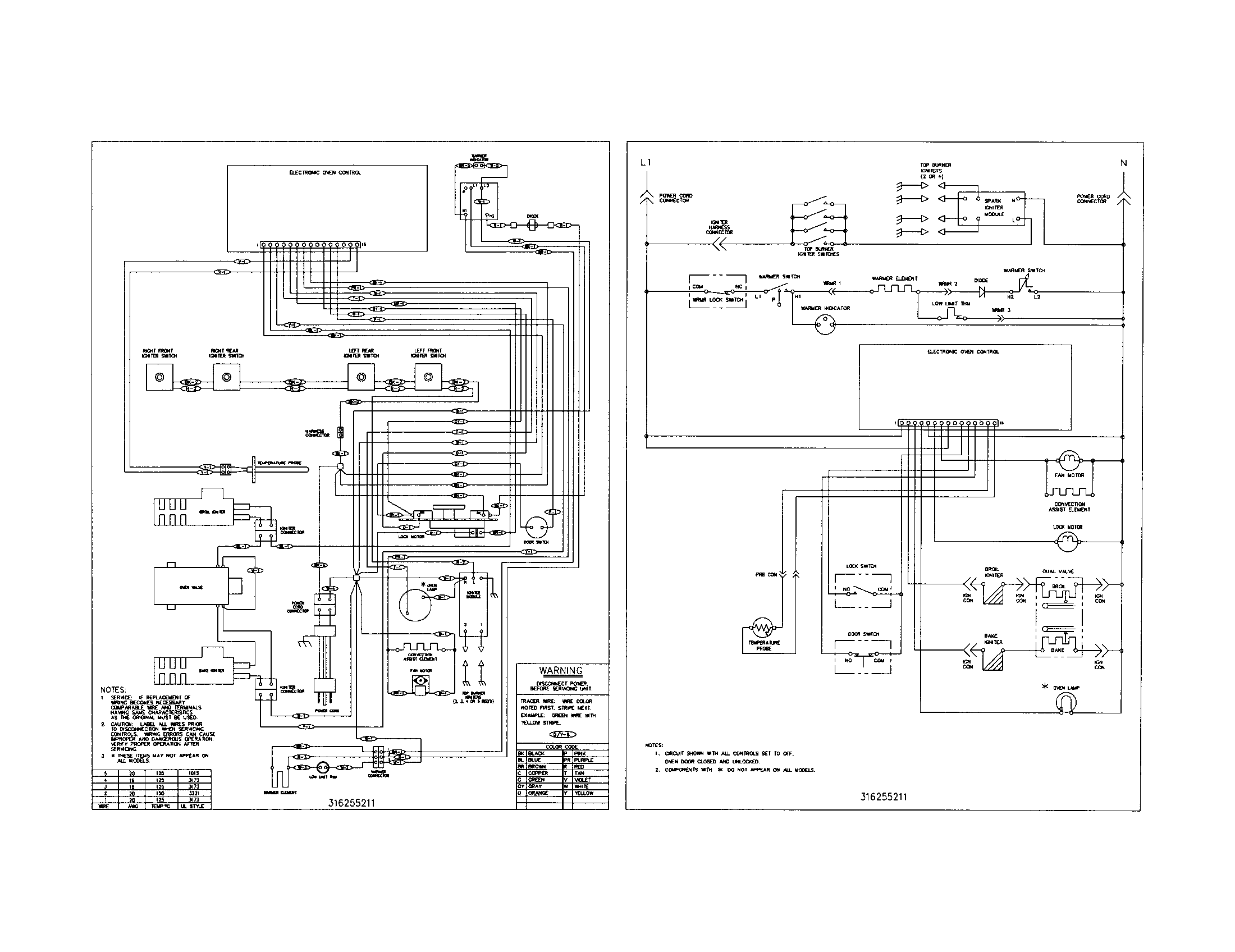
Wiring schematic Parts diagram
PLGF389ACA Gas Range Wiring schematic Parts diagram

Recent Service Requests

CityProblem DescriptionResolution
Milwaukee, WisconsinWas in the Self Clean cycle.
F1 Error comes up
Can not do anything with it now. Stays in the Self Clean and Door Locked mode.
Repaired

Common problems for Frigidaire Gas Range PLGF389ACA Timer Repair

Are you encountering a similar problem as them? Contact us now and we will try to help you fix your PLGF389ACA timer-related problem.
I have a Frigidaire Gallery gas oven and oven #plgf389aca It appears that my oven is taking an exteamly long time to reach its set temp. For example yesterday I set the oven at 400 degrees at 4:00pm and at 5:00 pm my display indicated it was still pre-heating. I have checked the temp. with a oven temp gauge and found it is reaching its desired temp. with in the normal time, but for some reason the oven isnt reading the oven temp and displaying it properly. What part in this oven is defective based on my explaination.
I bought this appliance at Lowes 2 years ago. I received this error once and researched it and found that turning off and on the power resets it, and it worked. Now it's happening again! It happens everytime I choose any oven heating option. F13 ERR shows up on the display... #$%@#$% and wont go away with power reset! I need any help you may have in fixing this. I do not have warranty and want to fix it myself. Lowes web page: 30-Inch Electric Slide-In oven (Color: Stainless Steel) Info: Frigidaire® 30-Inch Electric Slide-In oven (Color: Stainless Steel) Model: PLES389EC Jorge Medeiros jorgemede@hotmail.com
Frigidaire gas oven broiler element does not light. I have a frigidaire gas oven model plgf389aca, it appears that the broiler element is not lighting. It is noticable when trying to preheat oven, also get occational gas smell. Is there a seperate ignitor for the broiler element? What's the part #?
I have a frigidaire gallery range model PLGF389ACA. When my girlfriend was making bacon, she burnt it and the range alarm went off. Since then, we have been unable to get the oven to work. It locks up. The error message is F1, which indicates an EOC problem (I belive). I have unplugged it several times, for days sometimes, but if you try to use the oven it may work for a minute or two but when the temp gets hot it shuts off. I have pushed the lock button to unlock it, but it will usually just relock and the F1 alarm goes off again at some point. I am very frustrated. I did already ensure that the RTD Sensor Probe was working correctly, so I think the EOC probably is the culprit, but I want to make sure, as it is expensive. I am out of work now and refuse to take unemployment, so I am trying to diagnose and fix it myself, but need help. Please let me know what I should do to ensure the problem is the EOC (part XXXXXXXXX , and that it needs to be replaced. Thanks, Bobby
PLGF389ACA gas oven will occasionaly make a big noise when turned on bake, will not ignite and u can smell gas. Turn the unit off for a few minutes and start it again and it will work for a few weeks and it will repeat.
i have a frigidaire range oven model #plgf389aca the control panel lights up and bipps and it gives me a code of pf and than -f- whats wrong with it it also wont let you program the oven