Maytag MDB6000AWA Timer Repair

What is the timer/clock part number for the Maytag MDB6000AWA Dishwasher?

Timer part number model m520 for Maytag MDB6000AWA

The MDB6000AWA Dishwasher uses timer part number model m520.

Do you have a failed Maytag MDB6000AWA control panel? Click here:

Request Appliance Timer Service

We can repair or replace your faulty Maytag MDB6000AWA timer.

MDB6000AWA are also sometimes referred to using these Alternative Names/Model numbers

Whirlpool MDB6000AWA Dishwasher

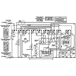
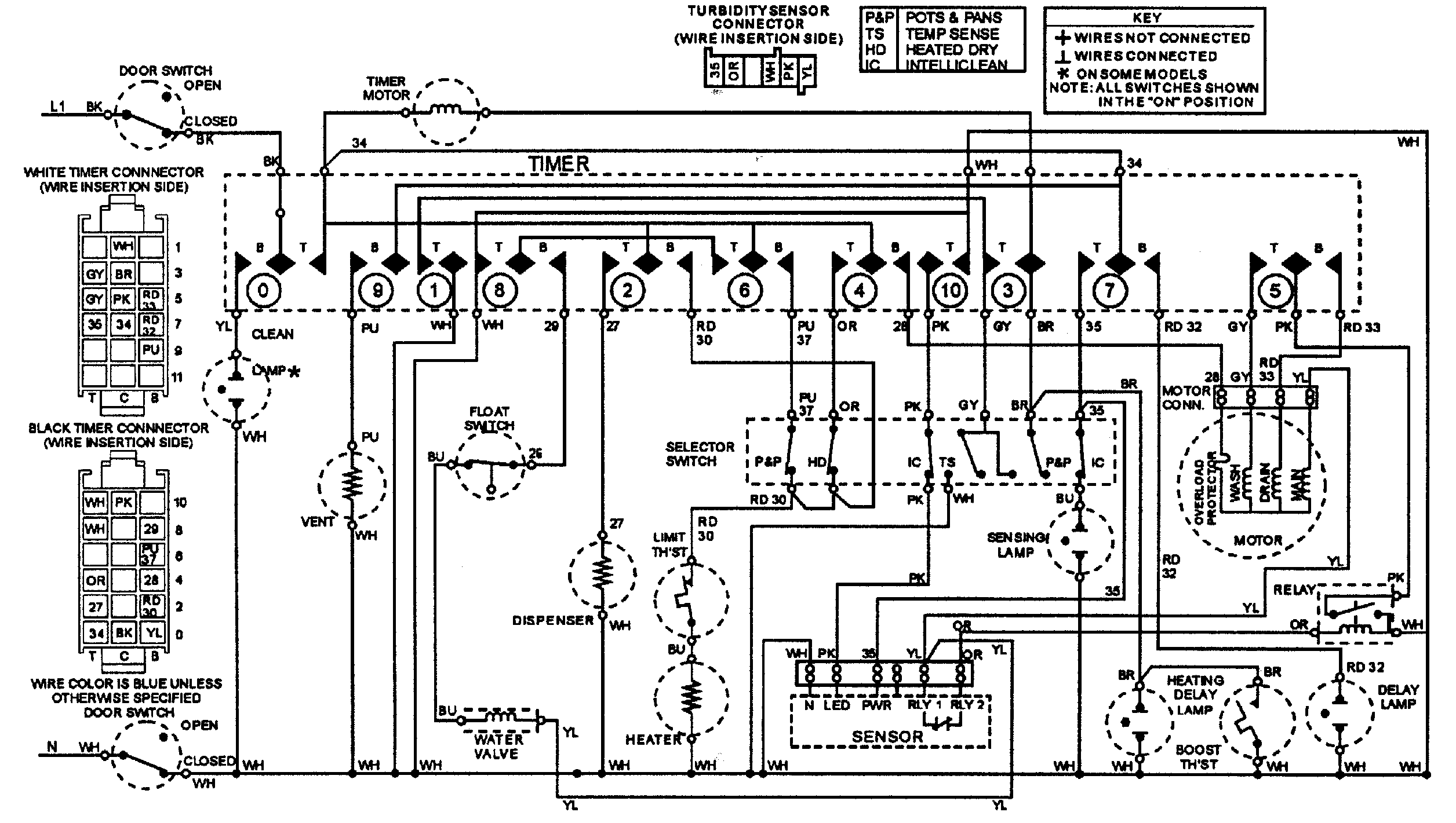
MDB6000AWA Schematic and Wiring Diagrams

Control panel Parts diagram
MDB6000AWA Dishwasher Control panel Parts diagram
Door Parts diagram
MDB6000AWA Dishwasher Door Parts diagram
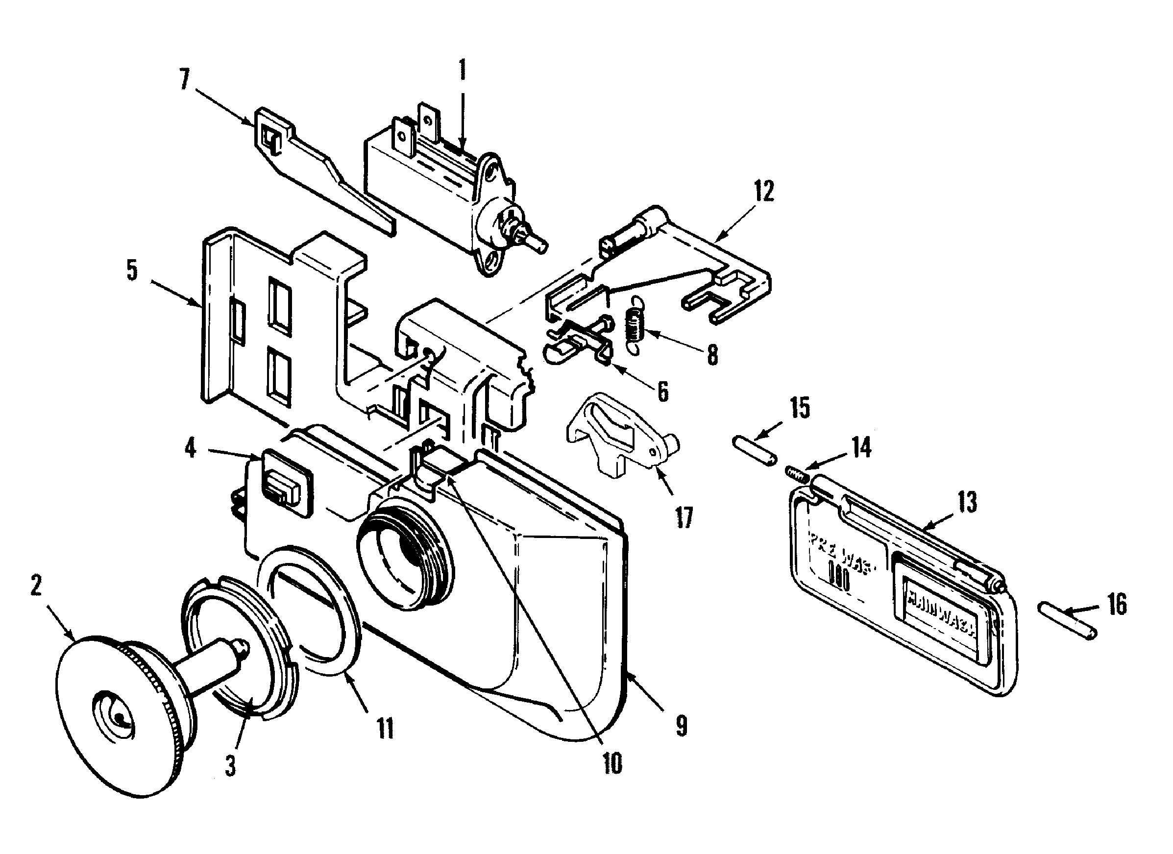
Rinse aid & soap dispenser Parts diagram
MDB6000AWA Dishwasher Rinse aid & soap dispenser Parts diagram
Track & rack assembly Parts diagram
MDB6000AWA Dishwasher Track & rack assembly Parts diagram
Tub Parts diagram
MDB6000AWA Dishwasher Tub Parts diagram
Pump & motor Parts diagram
MDB6000AWA Dishwasher Pump & motor Parts diagram
Wiring information Parts diagram
MDB6000AWA Dishwasher Wiring information Parts diagram

Recent Service Requests

CityProblem DescriptionResolution
OTTAWA, OntarioTHE LIGHT CYCLE STOPPED WORKING FOR A LOG TIME
AND NOW IT NO LONGER OPERATES THE WAX SWITCH THAT OPENS THE DETERGENT RECEPTICLE ON THE DOOR
Repaired

Common problems for Maytag MDB6000AWA Timer Repair

Are you encountering a similar problem as them? Contact us now and we will try to help you fix your MDB6000AWA timer-related problem.
The dishwasher works if I manually turn the knob through all the cycle, but the clock won't cycle by itself. The dishwasher is only 5 years old, and hasn't been used much. Is there anything besides the clock that could be the problem?
I would like to confirm that the clock is in fact the problem with my dishwasher. When last set going it ran for 3 1/2 hours without the dial moving into the rinse cycle. It opened the soap dispenser but there was no water (or very little) to wash it away as the soap was (and still is) stuck in place. The clock stuck at the end of the wash cycle after the water had run out. Got extremely hot and kept attempting to run with no water in it. Is this a clock problem? Whirlpool part #AP4112921.
Sometimes it starts, sometimes it doesn't. Think the control panel is shot and really wonder why after looking at many other posts, why oh why haven't they put out a recall on the control panels. This dishwasher is only 1.5 years old and with the minimal use (once/twice each week), you would think it would've lasted longer than this. Same as many other models listed with control panel problems, some lights will function (heavy wash, light wash, the 2, 4, 6 hour clock lights...only dim light is when normal wash selected) and of course the start/cancel doesn't work. I'll pull the panel off the bottom of the dishwasher to see if the data sheet is there, plus then try to figure out how to test the panel. Just makes me wonder if this is repaired, how long would a new control panel last if this one only really made it 1.5 years with minimal use? Am I on the right track to pull the data sheet then try to test different leads? There is no plug to disconnect the dishwasher from the power source
The touch control panel is becoming more difficult to respond when attempting to start dishwasher. What part do I need for repair? Additional info: We can get the dishwasher to work if we push extremely hard but it takes several attempts.
The dishwasher has been acting funny for a while, sometimes the buttons are unresponsive, sometimes they flash, open and closing used to help. the last time it worked it was stuck on auto-clean, so I walked away. It ran overnight. Now no lights work at all, power is good, door switch is good. The keypads feel flat, like they don't bounce back. Is it the control panel that I need to replace? or the control board?
First things first, I am only guessing on the age of the dishwasher. I've only lived in this home for 1 year, and most of the other appliances are about 5-6 years old, but I am not sure about the dishwasher. Starting last night, my dishwasher won't fill with water when I attempt to run the wash cycle. It sounds as if it is running normally, and I can see the pump shaft spinning from underneath when I turn it on. When I ran the full cycle overnight last night, the inside of the washer was hot, but the dishes were still dirty and dry (we don't use the heater to dry the dishes). This is my first home and I would like to avoid having to call a repairman to come in. I spoke with my father on the phone and he mentioned checking the water intake valve / solenoid. Would this be where a 1/4" or 3/8" copper line from the hot water plumbing connects to the dishwasher? If so, how would I go about checking it? I am a pretty handy person and have a good assortment of tools, but this is my first time
Maytag MDB6000AWA doesn't fill with water
Motor went out so replace new pump motor assembly. Hooked up, turn clock on, motor comes on water didn't fill. Got 120 volts at the heater, 11.5 volts to the water valve, 9.9 volts to the float switch. Ohmed the float switch and it was all over the place so replaced with new one. So should I replace the water valve next? It's hard wired from the breaker and the wires showed 120 volts but were a little corroded. Any Help appreciated!
How do you get to the pump filter?
I have a Maytag model MDB6000AWA dishwasher. It has run very well until yesterday. I loaded and added soap as normal. Shut the door, but nothing happens. I checked the circuit breaker and it is ok. Help!
I have Maytag Plus ll model MDB6000AWA. The problem is, I think it doesn't close properly. It shuts off while on and restart when I push the door in. Now it would not even start and run on its own without pushing the door in. What parts do I need to replace. Thanks.
no water enters the dishwasher for the first 2 fill periods but continuing to turn the clock dial clockwise the water will enter the machine for the china cycle and continue to the off position.
Maytag Dishwasher MDB6000AWA will not fill in first two fill detents on clock(wiring / clock schematic shows "sensor" on the two detents that will not fill). replaced microswitch & float and brand new clock because unit would not fill at all. now it will fill on all detents but the "sensor" ones. What sensor does it refer to? The new float & microswitch work ok.
i have a maytag dishwasher model #mdb6000awa and the pump works for washing but does not drain, have any suggestions other then buy a new one. tanks for your help. brad
Never mind.... Have determined that motor torque is too high. (just tight...no grinding).
I have a maytag plus, mod#MDB6000AWA, serial#16360386US. I think it is about 10 yrs. old. The dishes are coming out clean but there is a slight accumlation of water around the rim. It is clear and I tried to sponge it out to make sure the filter wasnt clogged. i then ran the machine with a cup of bleach but it still has standing water in the bottom. Do I need to call a repair man or is there something I can do to try and correct the problem?
Maytag dishwasher model #mdb6000awa doesn't release the soap tablet. The dispenser door opens but the tablet is sometimes still in the pocket. Is the tablet supposed to drop out? How does it work? Thank you, Greg