Kenmore 62946975 Timer Repair

62946975 are also sometimes referred to using these Alternative Names/Model numbers

Sears 62946975 Range

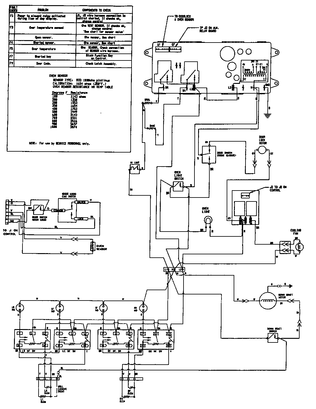
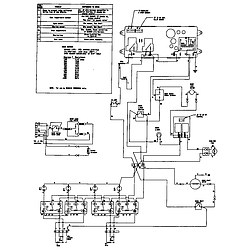
62946975 Schematic and Wiring Diagrams

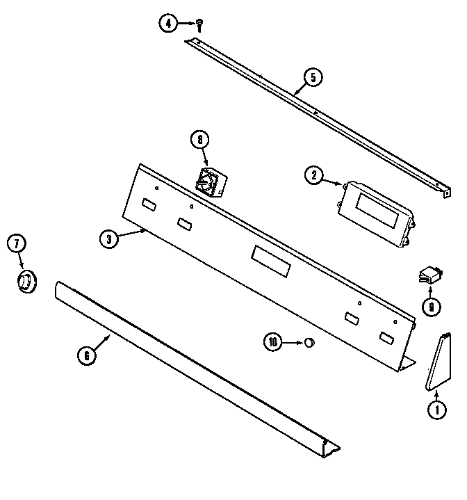
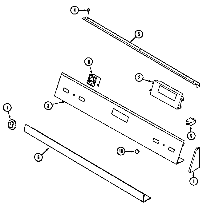
Control panel Parts diagram
62946975 Range Control panel Parts diagram
Control panel (series 12) Parts diagram
62946975 Range Control panel (series 12) Parts diagram
Top assembly Parts diagram
62946975 Range Top assembly Parts diagram
Body (series 10&11) Parts diagram
62946975 Range Body (series 10&11) Parts diagram
Body (series 12) Parts diagram
62946975 Range Body (series 12) Parts diagram
Oven Parts diagram
62946975 Range Oven Parts diagram
Blower assembly (plenum) Parts diagram
62946975 Range Blower assembly (plenum) Parts diagram
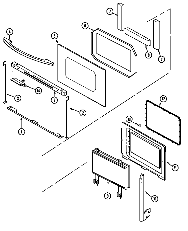
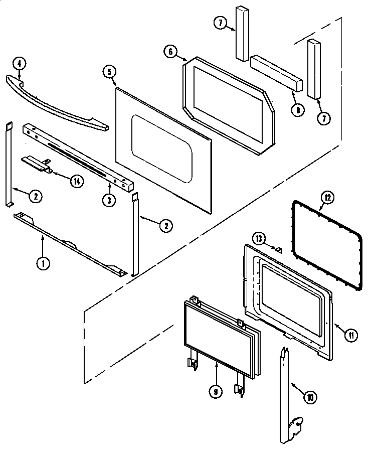
Door Parts diagram
62946975 Range Door Parts diagram
Door (series 12) Parts diagram
62946975 Range Door (series 12) Parts diagram
Access panel Parts diagram
62946975 Range Access panel Parts diagram
Wiring information Parts diagram
62946975 Range Wiring information Parts diagram

Common problems for Kenmore 62946975 Timer Repair

Are you encountering a similar problem as them? Contact us now and we will try to help you fix your 62946975 timer-related problem.
I have an Electric oven, model629.46975, which I understand has been discontinued. Thetouchpad Registered F1 and the circulation continued working. The oven otherwise is in grear condition. Canthis be repaired? part #71003291, Help!!
mY DOWN DRAFT range HAS f9 AND DOESN'T WORK
We have an Electric oven, model629.46975, serialNNN-NN-NNNNq. The front panel displayed F1 and the circulatng fan continues running. Locl service man states it cannt be repaired!